電抗器
CKSG系列干式串聯電抗器
CKSG系列干式串聯電抗器
用途
該系列干式鐵芯串聯電抗器用于低壓無功補償柜中,與電容器相串聯,當低壓電網中有大量整流、變流裝置等諧波源時,其產生的高次諧波會嚴重危害主變及其它電器設備的安全運行。電抗器與電容器相串聯后,能有效地吸收電網諧波,改善系統的電壓波形,提高系統的功率因數,并能有效地抑制合閘涌流及操作過電壓,有效地保護了電容器。
訂貨須知
1、所需變頻器/電機功率
2、系統電壓
3、額定電壓
4、電感
5、其他特殊要求
性能參數
1.可用于400V、660V系統。
2.電抗率的種類:1%、6%、12%、13%
3.額定絕緣水平3kV/min。
4.電抗器各部位的溫升限值:鐵芯不超過85K,電圈溫升不超過95K。
5.電抗器噪聲不大于45dB
6.電抗器能在工頻加諧波電流不大于1.35倍額定電流下長期運行。
7.電抗值線性度:在1.8倍額定電流下的電抗值與額定電流下的電抗值之比不低于0.95。
8.三相電抗器的任意兩相電抗值之差不大于±3%。
9.耐溫等級B 級(130℃)或H級(180℃)以上。
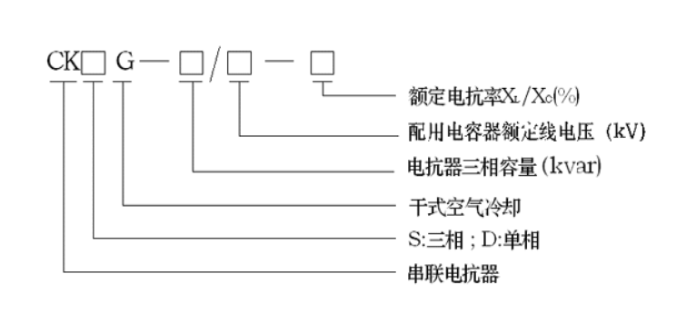
型號說明

圖示
|
|
| CKSG系列三相電抗器外觀-圖1 | CKSG系列三相電抗器外觀-圖2 |
(鋁線)串聯電抗器參數及外形尺寸(尺寸如有變動,恕不另行通知)
表一:CKSG型,400V系統,三相,XL/XC=6%,7%, 匹配電容器電壓450V (適用于有5次、7次諧波的場合)
說明:其它電壓等級、不同容量、不同電抗率的電抗器可根據用戶要求制造。
表二:CKSG型,400V系統,三相,XL/XC=12%,13%, 匹配電容器電壓:525V(適用于有3次諧波的場合)
說明:其它電壓等級、不同容量、不同電抗率的電抗器可根據用戶要求制造。
表三:CKSG型,400V系統,三相,XL/XC=6%, 匹配電容器電壓:525V(適用于5、7次諧波較大的場合)
| 電抗器型號 | 圖號 |
匹配 電容器 容量 |
電抗器 容量 |
電感量 (mH) |
外形尺寸 Bmax×Dmax×Emax (mm) |
安裝尺寸 A×C (mm) |
安裝孔 K×L (mm) |
| CKSG-0.3/0.525-6% |
圖 1 圖2 |
5 kvar | 0.3 kvar | 3×10.53 | 260×130×210 | 220×95 | 9×18 |
| CKSG-0.6/0.525-6% | 10 kvar | 0.6 kvar | 3×5.267 | 260×130×210 | 220×95 | 9×18 | |
| CKSG-0.9/0.525-6% | 15 kvar | 0.9 kvar | 3×3.511 | 260×130×210 | 220×95 | 9×18 | |
| CKSG-1.2/0.525-6% | 20 kvar | 1.2 kvar | 3×2.633 | 260×140×210 | 220×105 | 9×18 | |
| CKSG-1.5/0.525-6% | 25 kvar | 1.5 kvar | 3×2.107 | 260×140×250 | 220×105 | 9×18 | |
| CKSG-1.8/0.525-6% | 30 kvar | 1.8 kvar | 3×1.756 | 260×140×250 | 220×105 | 9×18 | |
| CKSG-2.16/0.525-6% | 35 kvar | 2.16 kvar | 3×1.505 | 260×140×250 | 220×105 | 9×18 | |
| CKSG-2.4/0.525-6% | 40 kvar | 2.4 kvar | 3×1.317 | 260×140×290 | 220×105 | 9×18 |
| 電抗器型號 | 圖號 |
匹配 電容器 容量 |
電抗器 容量 |
電感量 (mH) |
外形尺寸 Bmax×Dmax×Emax (mm) |
安裝尺寸 A×C (mm) |
安裝孔 K×L (mm) |
| CKSG-0.05/0.45-1% |
圖 1 圖2 |
5 kvar | 0.05 kvar | 3×1.290 | 180×95×200 | 150×70 | 7×12 |
| CKSG-0.10/0.45-1% | 10 kvar | 0.10 kvar | 3×0.645 | 180×95×200 | 150×70 | 7×12 | |
| CKSG-0.15/0.45-1% | 15 kvar | 0.15 kvar | 3×0.430 | 180×95×200 | 150×70 | 7×12 | |
| CKSG-0.20/0.45-1% | 20 kvar | 0.20 kvar | 3×0.322 | 180×95×200 | 150×70 | 7×12 | |
| CKSG-0.25/0.45-1% | 25 kvar | 0.25 kvar | 3×0.258 | 180×95×200 | 150×70 | 7×12 | |
| CKSG-0.30/0.45-1% | 30 kvar | 0.30 kvar | 3×0.215 | 180×95×200 | 150×70 | 7×12 | |
| CKSG-0.35/0.45-1% | 35 kvar | 0.36 kvar | 3×0.184 | 180×95×200 | 150×70 | 7×12 | |
| CKSG-0.40/0.45-1% | 40 kvar | 0.40 kvar | 3×0.161 | 180×95×200 | 150×70 | 7×12 |
說明:其它電壓等級、不同容量、不同電抗率的電抗器可根據用戶要求制造。
